
|
技术参数 |
阀体参数 |
|
|
气缸形式 双作用,单作用 |
公称压力 CLASS150,300,400 |
|
|
环境温度 -20℃~ 80℃ |
连接方式 法兰式GB(特选JB,ANSI,JIS) |
|
|
气源压力 双作用4~8bar,单作用5~8bar |
阀体材质 WCB,SS304,SS316,SS316L |
|
|
|
球芯材质 SS,SS304,SS316,SS316L |
|
|
功能选项 |
密封材料 PTFE,PPL(特选:石墨,硬密封) |
|
|
防 爆 型 防爆等级:dIIBT4 |
工作温度 |
C3:-30℃~150℃ |
|
信号反馈 X1机械无源信号,X2有源信号 |
C6:-30℃~250℃ |
|
|
手动功能 气动阀可选手轮,手动开阀,关阀功能 |
C7:-30℃~350℃ |
|
|
调 节 型 输入4-20mA信号,实现球阀调节功能 |
C8:-40℃~450℃ |
|
|
|
|
|
|
标准规范 |
附件选项 |
|
|
设计标准 API6D,ANSI B16.34 |
回 讯 器 也叫限位开关,远程反馈开关信号 |
|
|
结构长度 API6D,ANSI B16.10 |
电 磁 阀 双作用选两位五通,单作用选两位三通 |
|
|
法兰连接 API6D,ANSI B16.10 |
三 联 件 可对气源稳压,过滤,气缸加润滑油 |
|
|
连接法兰尺寸 ANSI B16.5 |
手轮机构 转动手轮机构,可实现手动开,关阀 |
|
|
实验和检验 API6D,API598 |
电器定位器 输入4-20mA信号,实现球阀调节功能 |
|
|
|
备 注 气缸参数请另参考所选配的气动执行器资料 |
|
|
零件结构材质表 |
||||
|
|
材质 |
|||
|
序号 |
零件名称 |
C |
P |
R |
|
1 |
右阀体 |
A216-WCB |
A351-CF8 |
A351-CF8M |
|
2 |
螺母 |
A194-2H |
A276-304 |
A276-316 |
|
3 |
垫片 |
PTFE,石墨金属复合垫 |
||
|
4 |
螺栓 |
A193-B7 |
A276-304 |
A276-316 |
|
5 |
阀体 |
A216-WCB |
A351-CF8 |
A351-CF8M |
|
6 |
阀座 |
PTFE,尼龙(Nylon),对位聚苯(PPL),硬质合金(Hard Alloy) |
||
|
7 |
球体 |
A182-F304 |
A182-F304 |
A182-F316 |
|
8 |
阀杆 |
A276-410 |
A276-304 |
A276-316 |
|
9 |
垫片 |
A276-304 |
A276-304 |
A276-316 |
|
10 |
填料 |
PTFE,柔性石墨 |
||
|
11 |
衬套 |
PTFE复合轴承 |
||
|
12 |
压盖 |
A216-WCB |
A351-CF8 |
A351-CF8M |
|
13 |
螺栓 |
A194-2H |
A276-304 |
A276-304 |
|
14 |
螺栓 |
A194-2H |
A276-304 |
A276-304 |
|
15 |
连接支架 |
A351-CF8 |
A351-CF8 |
A351-CF8 |
|
16 |
螺栓 |
A194-2H |
A276-304 |
A276-304 |
|
17 |
连接套 |
A351-CF8 |
A351-CF8 |
A351-CF8 |
|
18 |
气动装置 |
LDP系列,LDSK系列,AW系列 |
||
|
19 |
位置指示器 |
塑料 |
||
|
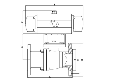
主要外形连接尺寸Q641F(N,P,H,Y)-Class150 |
|||||||||||||
|
型号 |
DN |
in |
L |
L1 |
L2 |
~H |
D |
D1 |
D2 |
C |
F |
n-Φd |
执行器型号 |
|
LDBAAP15 |
15 |
1/2 |
108 |
141/159 |
71/83 |
204/235 |
89 |
60.5 |
35 |
10 |
1.6 |
4-Φ15 |
LD052P/LD063SK |
|
LDBAAP20 |
20 |
3/4 |
117 |
141/159 |
71/83 |
209/240 |
99 |
69.9 |
43 |
10.5 |
1.6 |
4-Φ15 |
LD052P/LD063SK |
|
LDBAAP25 |
25 |
1 |
127 |
159/211 |
83/95 |
214/256 |
108 |
79.2 |
51 |
11.5 |
1.6 |
4-Φ15 |
LD063P/LD083SK |
|
LDBAAP32 |
32 |
1 1/4 |
140 |
211/248 |
95/107 |
257/277 |
117 |
88.9 |
64 |
13 |
1.6 |
4-Φ15 |
LD063P/LD105SK |
|
LDBAAP40 |
40 |
1 1/2 |
165 |
248/269 |
107/123 |
274/292 |
127 |
98.6 |
73 |
14.5 |
1.6 |
4-Φ15 |
LD083P/LD105SK |
|
LDBAAP50 |
50 |
2 |
178 |
248/269 |
107/123 |
290/300 |
152 |
120.7 |
92 |
16 |
1.6 |
4-Φ19 |
LD083P/LD105SK |
|
LDBAAP65 |
65 |
2 1/2 |
190 |
269/345 |
123/152 |
310/335 |
178 |
139.7 |
105 |
18 |
1.6 |
4-Φ19 |
LD105P/LD125SK |
|
LDBAAP80 |
80 |
3 |
203 |
269/345 |
123/152 |
346/368 |
191 |
152.47 |
127 |
19.5 |
1.6 |
4-Φ19 |
LD105P/LD125SK |
|
LDBAAP100 |
100 |
4 |
229 |
345/409 |
152/172 |
378/410 |
229 |
190.5 |
157 |
24 |
1.6 |
8-Φ19 |
LD125P/LD160SK |
|
LDBAAP125 |
125 |
5 |
356 |
409/438 |
172/187 |
425/450 |
254 |
215.9 |
186 |
24 |
1.6 |
8-Φ22 |
LD160P/LD190SK |
|
LDBAAP150 |
150 |
6 |
394 |
550/600 |
215/240 |
468/531 |
279 |
241.3 |
216 |
25.5 |
1.6 |
8-Φ22 |
LD190P/LD210SK |
|
LDBAAP200 |
200 |
8 |
457 |
633/730 |
262/730 |
583/618 |
343 |
298.5 |
270 |
28.5 |
1.6 |
8-Φ22 |
LD210P/LD240SK |
|
|
|||||||||||||
|
主要外形连接尺寸Q641F(N,P,H,Y)-Class300 |
|||||||||||||
|
型号 |
DN |
in |
L |
L1 |
L2 |
~H |
D |
D1 |
D2 |
C |
F |
n-Φd |
执行器型号 |
|
LDBAAP15 |
15 |
1/2 |
140 |
141/159 |
71/83 |
204/235 |
95 |
65.7 |
35 |
14.5 |
1.6 |
4-Φ16 |
LD052P/LD063SK |
|
LDBAAP20 |
20 |
3/4 |
152 |
141/159 |
71/83 |
209/240 |
117 |
82.5 |
43 |
15.8 |
1.6 |
4-Φ19 |
LD052P/LD063SK |
|
LDBAAP25 |
25 |
1 |
165 |
211/248 |
95/107 |
214/265 |
124 |
88.9 |
51 |
17.6 |
1.6 |
4-Φ19 |
LD063P/LD083SK |
|
LDBAAP32 |
32 |
1 1/4 |
178 |
211/248 |
95/107 |
269/287 |
133 |
98.4 |
64 |
19.1 |
1.6 |
4-Φ19 |
LD075P/LD092SK |
|
LDBAAP40 |
40 |
1 1/2 |
190 |
248/269 |
107/123 |
282/292 |
155 |
114.3 |
73 |
20.6 |
1.6 |
4-Φ19 |
LD083P/LD105SK |
|
LDBAAP50 |
50 |
2 |
216 |
269/315 |
123/141 |
290/325 |
165 |
127 |
92 |
22.3 |
1.6 |
8-Φ19 |
LD083P/LD105SK |
|
LDBAAP65 |
65 |
2 1/2 |
241 |
269/345 |
123/152 |
310/357 |
191 |
149.2 |
105 |
25.4 |
1.6 |
8-Φ22 |
LD105P/LD125SK |
|
LDBAAP80 |
80 |
3 |
283 |
345/409 |
152/172 |
346/368 |
210 |
168.3 |
127 |
28.6 |
1.6 |
8-Φ22 |
LD105P/LD140SK |
|
LDBAAP100 |
100 |
4 |
305 |
409/438 |
172/187 |
418/443 |
254 |
200 |
157 |
31.8 |
1.6 |
8-Φ26 |
LD125P/LD160SK |
|
LDBAAP125 |
125 |
5 |
381 |
438/550 |
187/215 |
460/503 |
279 |
234.9 |
186 |
35 |
1.6 |
8-Φ26 |
LD160P/LD190SK |
|
LDBAAP150 |
150 |
6 |
403 |
550/600 |
240/262 |
518/563 |
318 |
269.9 |
216 |
36.6 |
1.6 |
12-Φ26 |
LD190P/LD210SK |
|
LDBAAP200 |
200 |
8 |
502 |
633/730 |
262/330 |
583/618 |
381 |
330.2 |
270 |
41.3 |
1.6 |
12-Φ29 |
LD240P/LD270SK |
|
|
|||||||||||||
|
主要外形连接尺寸Q641F(N,P,H,Y)-Class400 |
|||||||||||||
|
型号 |
DN |
in |
L |
L1 |
L2 |
~H |
D |
D1 |
D2 |
C |
F |
n-Φd |
执行器型号 |
|
LDBAAP15 |
15 |
1/2 |
165 |
141/211 |
71/95 |
204/235 |
95 |
65.7 |
35 |
14.5 |
6.4 |
4-Φ16 |
LD052P/LD063SK |
|
LDBAAP20 |
20 |
3/4 |
190 |
159/211 |
83/95 |
240/252 |
117 |
82.5 |
43 |
15.8 |
6.4 |
4-Φ19 |
LD063P/LD083SK |
|
LDBAAP25 |
25 |
1 |
216 |
211/248 |
95/107 |
257/265 |
124 |
88.9 |
51 |
17.6 |
6.4 |
4-Φ19 |
LD075P/LD092SK |
|
LDBAAP32 |
32 |
1 1/4 |
229 |
248/269 |
107/123 |
269/287 |
133 |
98.4 |
64 |
20.6 |
6.4 |
4-Φ19 |
LD083P/LD105SK |
|
LDBAAP40 |
40 |
1 1/2 |
241 |
248/315 |
107/141 |
282/292 |
156 |
114.3 |
73 |
22.3 |
6.4 |
4-Φ19 |
LD092P/LD105SK |
|
LDBAAP50 |
50 |
2 |
292 |
269/345 |
123/152 |
300/325 |
165 |
127 |
92 |
25.4 |
6.4 |
8-Φ19 |
LD105P/LD125SK |
|
LDBAAP65 |
65 |
2 1/2 |
330 |
345/438 |
152/187 |
335/357 |
190 |
149.2 |
105 |
28.6 |
6.4 |
8-Φ22 |
LD105P/LD140SK |
|
LDBAAP80 |
80 |
3 |
356 |
409/438 |
172/187 |
368/400 |
210 |
168.3 |
127 |
31.8 |
6.4 |
8-Φ22 |
LD125P/LD160SK |
|
LDBAAP100 |
100 |
4 |
406 |
438/550 |
187/215 |
418/506 |
254 |
200 |
157 |
35 |
6.4 |
8-Φ26 |
LD160P/LD190SK |
|
LDBAAP125 |
125 |
5 |
457 |
550/633 |
215/262 |
445/548 |
279 |
234.9 |
186 |
38.2 |
6.4 |
8-Φ26 |
LD190P/LD210SK |
|
LDBAAP150 |
150 |
6 |
495 |
633/730 |
262/300 |
563/598 |
318 |
269.9 |
216 |
41.3 |
6.4 |
12-Φ26 |
LD240P/LD270SK |
|
LDBAAP200 |
200 |
8 |
597 |
730 |
330 |
636/666 |
381 |
330.2 |
270 |
47.6 |
6.4 |
12-Φ29 |
LD270P |
Copyright © 温州不锈钢阀门生产厂家 版权所有 浙ICP备19023523号-2
全国服务电话:13250886677 传真:0577-28850989
公司地址:温州市龙湾区滨海工业区通海2路 网站地图 不锈钢阀门厂家
温州不锈钢阀门公司专业生产不锈钢阀门,气动调节阀,减压阀,电动阀门,对夹式蝶阀,隔膜阀,电动球阀,截止阀,电磁阀,闸阀,,角座阀,手动阀,平衡阀,法兰管件系列,板式平焊法兰,帯颈对焊法兰,螺纹法兰,帯颈平焊法兰,整体法兰,承插焊法兰,松套法兰,法兰盖,不锈钢截止阀,气动法兰球阀,电磁隔膜阀,平衡减压阀,调节闸阀厂家,弯头,三通,四通,大小头,异径接头,无缝管,焊管等各种管道配件的研发和生产,为公司未来努力开拓发展,欢迎来电咨询。